2025年一级消防工程师《消防安全案例分析》考试已结束,233网校更新发布了2025年一级消防工程师考试真题及答案,并提供便捷估分系统,助您准确预估考试成绩!
2025年一级消防工程师《消防安全案例分析》真题及答案(案例六)
北方寒冷地区某博物馆,建筑高度 12m,每层层高为6m,地上2层,每层建筑面积2893.25m2:地下1层,建筑面积为4085m2,总建筑面积为9871.5m2。该博物馆为钢筋混凝土框架结构,耐火等级为一级。地下一层的主要使用功能为室内无车道且无人员停留的机械式汽车库、辅助用房和设备机房,划分为3个防火分区。地上一层主要功能为门厅、共享中庭、临时展厅、书店、茶座、贵宾接待厅等;地上二层为常设展厅和500㎡珍藏库。

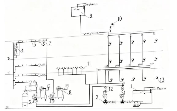
该建筑全楼设置采暖系统,配置了室内外消火栓系统、自动灭火系统、气体灭火消防给水系统,原理示意图见图,受博物馆委托某消防技术服务机构进行消防检查,检查火灾自动报警系统、防烟排烟系统及建筑灭火器等消防设施及器材。
(1)建筑接入两路市政给水管道,管径均为DN150mm,市政接驳位置供水压力0.24MPa
(2)屋顶高位水箱尺寸3mx4mx2m(H),箱底距地上二层室内消火栓高差为7.2m; 屋顶水箱进水管阀门关闭,水箱水位在箱体1/2处。
(3)消防水泵控制柜设在泵房内,靠近门口,防护等级为IP33。
(4)对消火栓系统进行了检查与测试。
(5)该建筑自动喷水灭火系统均采用玻璃球喷头,地上一层临时展厅、书店、茶座部位设置通透性吊顶
(6)检查湿式报警阀组,系统侧压力表读数为 0.22Mpa,供水侧压力表读数为0.20Mpa。
1. 根据现行国家标准,指出图中维护管理需要明确挂牌或标识的设施、设备、附件和部位,并列出编号和名称。
2.判断湿式报警阀组前后压力表压差是否符合标准要求?湿式报警阀的维护保养中经常遇到的问题有哪些?
3.高位水箱存在什么问题?如何保证消防水箱正常水量?
4. 消防水泵控制柜防护等级是否符合标准要求?并说明理由。消防水泵控制柜有哪些功能要求?
5.根据国家标准规定,室外消火栓系统的检测技术要求应有哪些?
6.地上一层临时展厅可采用的洒水喷头类型有哪些?对喷头布置情况进行检查,应考虑哪些因素?
1. 根据现行国家标准,指出图中维护管理需要明确标牌或标识的设施、设备、附件和部位,并列出编号和名称。
答:需要明确标牌或标识的有:(1)编号2:消火栓泵。
(2)编号3:湿式报警阀组。
(3)编号4:末端试水装置。
(4)编号10:试验消火栓。
(5)编号11:水泵接合器。
(6)编号12:止回阀。
(7)编号13:室内消火栓。
2. 判断湿式报警阀组前后压力表压差是否符合标准要求?湿式报警阀的维护保养中经常遇到的问题有哪些?
答:不符合。压差0.02MPa>允许值0.01MPa。
经常遇到的问题有:
(1)阀瓣密封垫损坏、老化。
(2)延迟器下方滴水孔板堵塞。
(3)水力警铃、压力开关误动作。
(4)报警管路控制阀处于关闭状态。
(5)供水侧和系统侧信号蝶阀处于关闭状态。
3. 高位水箱存在什么问题?如何保证消防水箱正常水量?
存在的问题:
(1)屋顶水箱进水管阀门关闭。
(2)水箱水位在箱体1/2处。
保证措施:
(1)设置有效容积满足规范要求的高位消防水箱。
(2)高位消防水箱出水管应位于高位消防水箱最低水位以下
(3)高位消防水箱的进水管应设置带有指示启闭装置的阀门,确保阀门处于开启状态。
(4)进水管的管径应满足消防水箱8h充满水的要求,但管径不应小于DN32,进水管宜设置液位阀或浮球阀。
(5)消防控制柜或控制盘应能显示高位消防水箱的高水位、低水位报警信号,以及正常水位。
(6)水箱显著位置悬挂“消防用水严禁挪用”警示牌。
(7)合用水箱时,确保消防水量不被占用。
4. 消防水泵控制柜防护等级是否符合标准要求?并说明理由。消防水泵控制柜有哪些功能要求?
答:不符合。IP33<规范要求的IP55(泵房内)。
应具备的功能:
(1)启/停泵功能。
(2)主/备泵切换功能。
(3)手/自动转换功能。
(4)双电源切换功能。
(5)巡检功能。
(6)保护功能。
(7)反馈功能。(8)机械应急启动功能。
5. 根据国家标准规定,室外消火栓系统的检测技术要求应有哪些?
答:检测技术要求:
(1)室外消火栓外观应完好。
(2)阀门应启闭灵活。
(3)地下式消火栓应有明显标志,井内应无积水。
(4)寒冷地区防冻措施应完好。
(5)出水压力满足要求。
6. 地上一层临时展厅可采用的洒水喷头类型有哪些?对喷头布置情况进行检查,应考虑哪些因素?
可用喷头类型:
(1)可采用标准覆盖面积洒水喷头头。
(2)可采用标准响应喷头、特殊响应喷头或快速响应喷头,
(3)可采用流量系数不小于80的喷头。
(4)当通透面积占吊顶总面积的比例大于70%时,喷头应设置在吊顶上方,可采用直立型喷头,
(5)当通透面积占吊顶总面积的比例不大于70%时,吊顶上方可采用直立型喷头,吊顶下方可采用下垂型喷头。
应考虑的因素:
(1)喷头的安装方式、喷头的覆盖面积、设置场所的火灾危险等级、
喷头的布置形式和障碍物的影响。
(2)有无吊顶、吊顶的类型、障碍物的影响、梁的类型、间距和高度。
(3)闷顶和技术夹层内应考虑净空高度、配电线路保护情况、风管保温材料和可燃物情况。




























